WW2 Air Ministry Neutralising Unit 10A/8475 For A WS T1083 With Ferranti Milliammeter
WW2 Air Ministry Neutralising Unit 10A/8475 For A WS T1083 With Ferranti Milliammeter
Air Ministry
Low stock: 1 left
Couldn't load pickup availability
WW2 Air Ministry Neutralising Unit 10A/8475 For A WS T1083 With Ferranti Milliammeter
This lovely little vintage bakelite meter is a 1939 WW2 Air Ministry Neutralising Unit 10A/8475 For A WS T1083 With Ferranti Milliammeter: (wireless set T1083 was the precursor to the better known T1154).
Where 10A = Miscellaneous Radio (Wireless) Equipment
In very good untested condition with some surface storage marks/dust, there is a metal label screwed to the side of the bakelite case marked:
Neutralising unit
Ref No. 10A/8475
AM and the crown logo
Approximate Size:
- Unit (WHD):- 7 x 10.2 (~4") x 7.5 (including knobs)
- Ammeter Face Diameter: 4.5cm
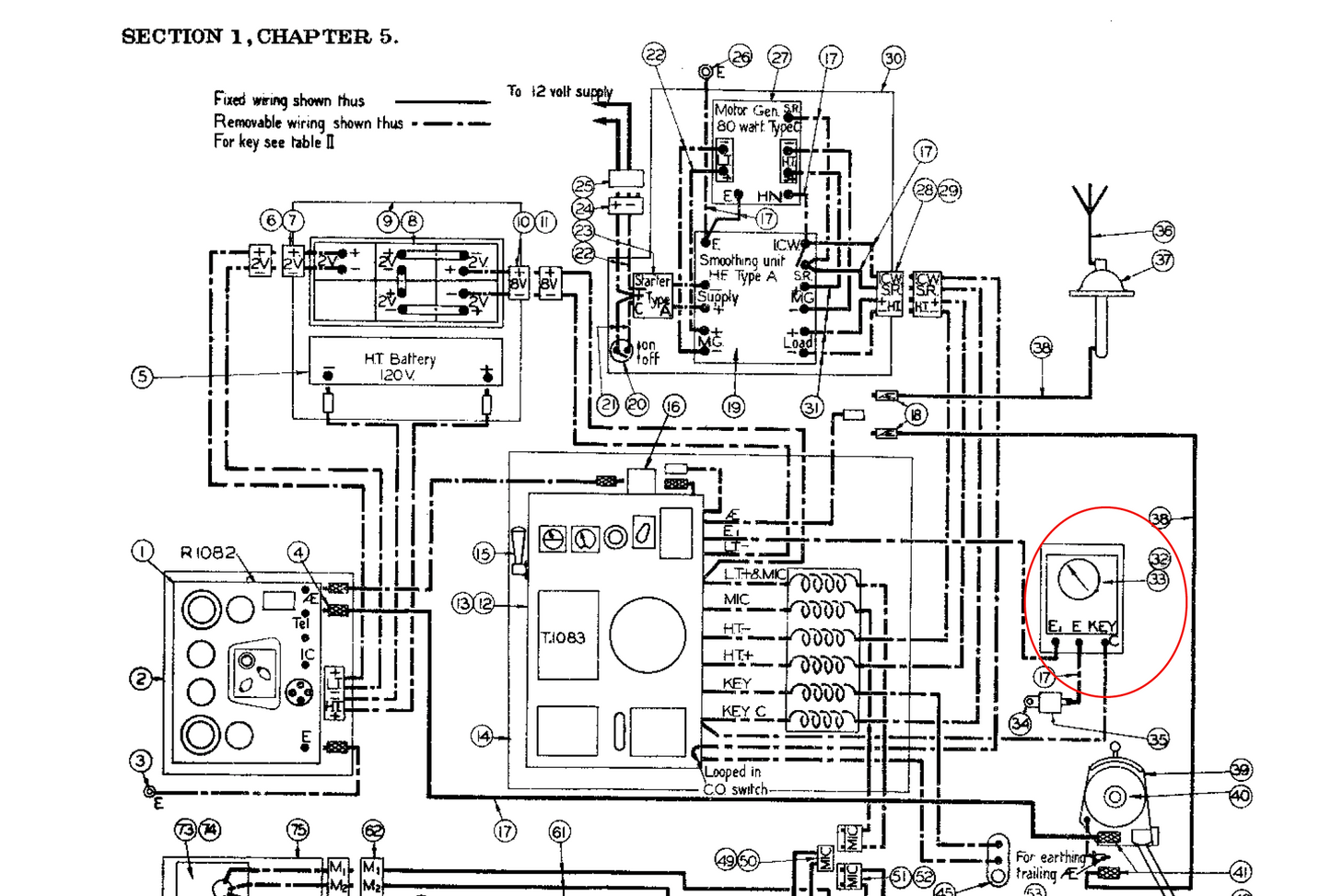
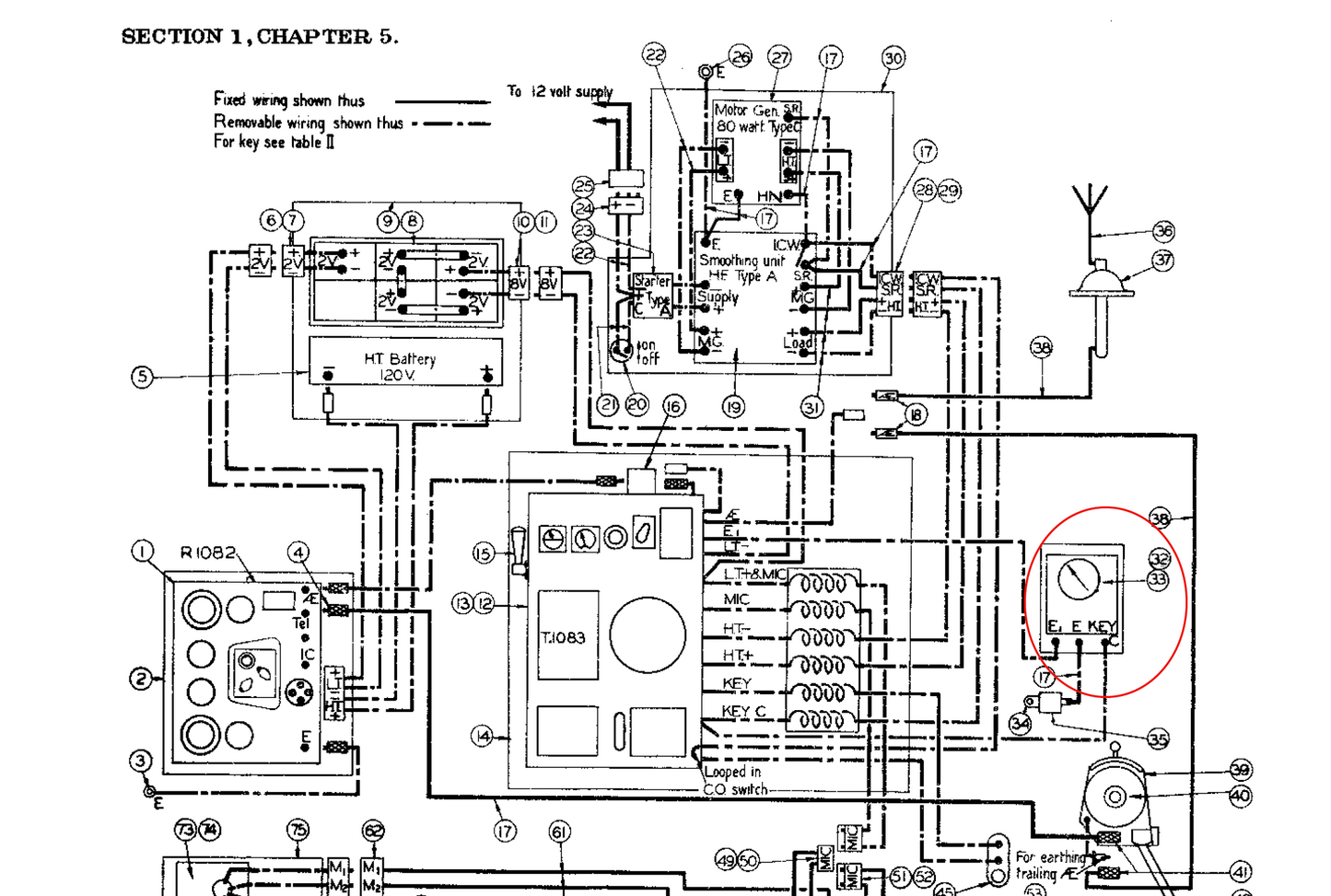
The Neutralising unit was one of the components of a Wireless Set T1083 (see images of the WW2 Manchester Bomber Radio Operator's area, and the schematic of the set up / accessories list with the neutralising unit marked in red in each of the attachments). This type of 1930s designed wireless set was used in other early WW2 aircraft and in Naval applications until superseded by the R1155/T1154.
The ammeter has the following markings:
- 1939
- Millamperes
- Thermocouple
- AM (Air Ministry) and crown logo
- Ferranti
- Ref No. 10A/ 8481
- Range 0-500 milliamperes
- No. T: 54124
- Res.: 0.65Ω
A wonderful addition to your WS T1083 / R1082 or a great little collectible for those whom love vintage meters and military radio!
Please click on the following link for more vintage military radio equipment.
